- •Отчет о работе
- •Контрольные вопросы
- •Теоретическая часть
- •На рис. 4 приняты следующие обозначения:
- •Описание лабораторной установки
- •Подготовка к выполнению работы
- •Порядок выполнения работы
- •Отчет о работе
- •Контрольные вопросы
- •Цель работы: Ознакомление с инструментом Simulink lti-Viewer. Исследование влияния параметров системы управления на запасы устойчивости и качество переходного процесса. Теоретическая часть
- •Описание лабораторной установки
- •Подготовка к выполнению работы
- •Порядок выполнения работы
- •Отчет о работе
- •Контрольные вопросы
- •Цель работы: Разработка математической модели системы косвенной стабилизации, исследование точности и переходных процессов системы косвенной стабилизации на эвм. Теоретическая часть
- •Подготовка к выполнению работы
- •Порядок выполнения работы
- •Отчет о работе
- •Контрольные вопросы
- •Описание лабораторной установки
- •Подготовка к выполнению работы
- •Порядок выполнения работы
- •Контрольные вопросы
- •Описание лабораторной установки
- •Подготовка к выполнению работы
- •Порядок выполнения работы
- •Отчет о работе
- •Контрольные вопросы
- •Цель работы: Ознакомление с методами моделирования цифровых систем управления в пакете Simulink. Теоретическая часть
- •Описание лабораторной установки
- •Подготовка к выполнению работы
- •Порядок выполнения работы
- •Отчет о работе
- •Контрольные вопросы
- •Цель работы: Исследование типовых законов регулирования, структурных схем аналоговых регуляторов и определение их оптимальных параметров с помощью эвм. Теоретическая часть
- •Описание лабораторной установки
- •Подготовка к выполнению работы
- •Порядок выполнения работы
- •Отчет о работе
- •Контрольные вопросы
Отчет о работе
Отчет должен содержать:
Математическую модель системы косвенной стабилизации в виде структурной схемы.
Распечатку машинных моделей систем стабилизации по рис. 2 и рис. 3.
Выбранные значения параметров корректирующих устройств.
Графики переходных процессов при отработке скачка входного воздействия и отработке продольной качки.
Контрольные вопросы
Сущность метода косвенной стабилизации. Блок-схема системы косвенной стабилизации.
Уравнения системы косвенной стабилизации.
Постройте на основе уравнений, описывающих динамику системы стабилизации, ее математическую модель в виде структурной схемы.
Какие размерности имеют параметры математической модели системы стабилизации?
Какие блоки библиотеки пакета Simulink используются при моделировании системы стабилизации? Какие параметры имеют эти блоки?
Как влияют параметры корректирующих устройств на характеристики точности и переходных процессов системы стабилизации?
Лабораторная работа № 5
Исследование гидропривода
объемного регулирования
Цель работы: Ознакомление с блоками библиотеки пакета Simulink, используемыми при моделировании нелинейных систем управления. Разработка машинной модели гидропривода объемного регулирования и исследование его динамики на ЭВМ.
Гидропривод используется в качестве силовой части электрогидравлических следящих систем. Гидроприводы отличаются высоким быстродействием, большими развиваемыми усилиями и крутящими моментами при относительно малых моментах инерции вращающихся частей исполнительных двигателей (ИД), легкостью защиты от перегрузок.
По виду средств, с помощью которых осуществляется регулирование скорости ИД, гидроприводы разделяются на гидроприводы объемного регулирования и гидроприводы дроссельного регулирования.
В гидроприводе объемного регулирования изменение скорости ИД осуществляется путем изменения рабочего объема насоса и в отдельных случаях гидромотора.
Гидроприводы объемного регулирования обладают высоким КПД, жесткой механической характеристикой, большим диапазоном регулирования, плавностью движения на малых скоростях. К недостаткам гидроприводов объемного регулирования следует отнести более сложную конструкцию и меньшее быстродействие по сравнению с гидроприводами дроссельного регулирования.
В гидроприводах дроссельного регулирования частота вращения ИД определяется сопротивлением управляющих дросселей, включенных последовательно или параллельно с ИД.
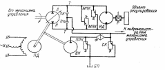
Схема гидропривода объемного регулирования приведена на рис. 1. Кроме основных элементов –насоса и гидромотора, определяющих статические и динамические характеристики гидропривода, она содержит систему подпитки, предохранительные устройства, фильтр, пополнительный бак. Насос Н приводится во вращение приводным электродвигателем ПД. При повороте органа регулирования насоса – люльки изменяется его производительность. Насос Н соединен магистральными трубопроводами Т с исполнительным двигателем ИД. Давление в магистрали всасывания насоса Н создается вспомогательным насосом ВН, который одновременно обслуживает узлы гидроавтоматики механизма управления.
Рис. 1. Схема гидропривода объемного регулирования
Рабочая жидкость из вспомогательного насоса ВН подается через фильтр Ф к подпиточным клапанам ПК, обеспечивающим избыточное давление в магистрали всасывания в пределах 0,8 – 1 МПа. Избыточное количество рабочей жидкости удаляется через сливной клапан СК в пополнительный бак БП, а давление подпитки ограничивается предохранительным клапаном ППК. Ограничение давления в магистралях гидропривода производится предохранительными клапанами МПК. Пополнительный бак предназначен для пополнения гидропривода рабочей жидкостью с целью компенсации потерь от внешних утечек и поддержания постоянного объема рабочей жидкости в гидроприводе при повышении или понижении температуры.
Процессы в гидроприводе описываются уравнениями расходов в отдающей и приемной полостях насоса, а также уравнением моментов на валу исполнительного двигателя (гидромотора) [8].
Входной величиной гидропривода являются параметр регулирования насоса e(t), представляющий собой отношение значения угла поворота люльки αл насоса к его максимальному значению αл.max, т.е.:
Выходной величиной является скорость исполнительного двигателя.
На рис. 2 изображена схема расходов гидропривода. Отдающая полость насоса обозначена цифрой 1, а приемная полость – цифрой 2.
Уравнения расходов отдающей и приемной полостей насоса имеют вид:
Рис. 2. Схема расходов гидропривода
(1)
(2)
где Qн(t) – геометрическая подача насоса, см3/c;
Qгм(t) – геометрический расход гидромотора, см3/c;
Qд.1(t), Qд.2(t) – деформационные расходы рабочей жидкости в полостях 1, 2, см3/c;
Qу.1(t), Qу.2(t) – расходы утечек рабочей жидкости из полостей 1, 2, см3/c;
Qп – расход перетечек из полости 1 в полость 2, см3/c;
Qн к.1(t), Qн к.2(t), Qгм к.1(t), Qгм к.2(t) – расходы, определяемые компрессией и декомпрессией рабочей жидкости при прохождении ее соответственно через насос и гидромотор, см3/c;
Qпп.1(t), Qпп.2(t) – расходы системы подпитки, см3/c.
Как правило, расходы, вызываемые компрессией и декомпрессией рабочей жидкости при прохождении ее через гидромашину, имеют малую величину. Поэтому ими при исследовании динамики ЭГСС пренебрегают. Остальные слагаемые уравнений расходов (1), (2) определяются по следующим выражениям:
(3)
(4)
(5)
(6)
(7)
(8)
(9)
(10)
(11)
(12)
где wн – характерный объем насоса, т.е. объем несжимаемой рабочей жидкости, подаваемой насосом при повороте его ротора на один радиан, при максимальном значении параметра регулирования и отсутствии утечек и перетечек, см3/рад;
wгм – характерный объем гидромотора, см3/рад;
Ωн(t), Ωгм(t) – угловые скорости насоса и гидромотора, рад/с;
V1, V2 – объемы рабочей жидкости в полостях 1 и 2 гидропривода, см3;
E=14000 кг/см2 – объемный модуль упругости рабочей жидкости;
p1(t), p2(t) – давления в полостях 1 и 2, кг/см2;
Kу, Kп – коэффициенты утечек и перетечек, см5/(кг·с);
Qп.max – расход перетечек при срабатывании предохранительного клапана (при превышении допустимого перепада давлений), см3/с;
Kп.max – коэффициент перетечек при срабатывании предохранительного клапана, см5/(кг·с);
p0 – давление рабочей жидкости в системе подпитки, кг/см2;
Kпп – коэффициент перетечек рабочей жидкости из системы подпитки в магистральный трубопровод, см5/(кг·с).
Уравнение моментов на валу гидромотора имеет следующий вид:
(13)
где J – момент инерции ротора гидромотора с учетом момента инерции нагрузки, приведенного к валу ГМ, кг·м2;
Mн.гм – момент нагрузки, приведенный к валу гидромотора, Н·м;
Mгм – момент, развиваемый гидромотором, Н·м:
(14)
где g=9,81 м/с2 – ускорение свободного падения.
Структурная схема гидропривода объемного регулирования, составленная по уравнениям (1) – (14), приведена на рис. 3.
Рис. 3. Структурная схема гидропривода объемного регулирования
