- •1 Загальні відомості про лабораторний стенд
- •2 Опис досліджуваної схеми
- •3 Програмно-доступні елементи мікроЕом к1-20
- •Порту в
- •Режиму порту а
- •4 Завдання для самостійної роботи
- •5 Завдання до лабораторної роботи
- •1 Короткі відомості з теорії
- •Збереж.
- •Збереж.
- •2 Керування роботою зовнішніх пристроїв
- •3 Опис досліджуваної схеми
- •4 Завдання для самостійної підготовки
- •5 Завдання до лабораторної роботи
- •1 Опис циклограми роботи верстата
- •2 Розрахунок і завдання параметрів циклограми
- •2.1 Розрахунок і завдання частоти обертання шпинделя
- •2.2 Розрахунок і завдання часу обробки
- •2.3 Опис досліджуваного технологічного процесу
- •3 Завдання для самостійної підготовки
- •Завдання до лабораторної роботи
- •1 Завдання для самостійної роботи
- •2 Завдання до лабораторної роботи
- •3 Бібліотека стандартних підпрограм
- •3.2 Характеристики бібліотеки
- •3.2.1 Підпрограми обслуговування ділянки запису з плаваючою комою
- •3.2.1.1 Підпрограма нормування мантиси onorm
- •3.2.1.2 Підпрограма відносного нормування normo
- •3.2.1.3 Підпрограма передачі числа з пам'яті на регістри ouabc
- •3.2.1.4 Підпрограма передачі числа з регістрів у пам'ять wrabc
- •Методичні вказівки
МІНІСТЕРСТВО ОСВІТИ І НАУКИ УКРАЇНИ
ОДЕСЬКИЙ НАЦІОНАЛЬНИЙ ПОЛІТЕХНІЧНИЙ УНІВЕРСИТЕТ
ІНСТИТУТ КОМП’ЮТЕРНИХ СИСТЕМ
МІКРОПРОЦЕСОРНІ СИСТЕМИ В САУ
МЕТОДИЧНІ ВКАЗІВКИ
ДО ЛАБОРАТОРНИХ РОБІТ
Одеса
Наука і техніка
2005
МІНІСТЕРСТВО ОСВІТИ І НАУКИ УКРАЇНИ
ОДЕСЬКИЙ НАЦІОНАЛЬНИЙ ПОЛІТЕХНІЧНИЙ УНІВЕРСИТЕТ
ІНСТИТУТ КОМП’ЮТЕРНИХ СИСТЕМ
МІКРОПРОЦЕСОРНІ СИСТЕМИ В САУ
МЕТОДИЧНІ ВКАЗІВКИ
ДО ЛАБОРАТОРНИХ РОБІТ
для студентів фаху 7.091401
Затверджено
на засіданні кафедри
комп’ютеризованих систем
управління та автоматики
Протокол № 9 від 13.01.04
Одеса
Наука і техніка
2005
Лабораторна робота № 1
ВИВЧЕННЯ ЛАБОРАТОРНОГО СТЕНДА. ОРГАНІЗАЦІЯ ЗВ'ЯЗКУ МІКРОЕОМ ІЗ РЕАЛЬНИМ ОБ'ЄКТОМ УПРАВЛІННЯ
В якості управляючої мікроЕОМ у лабораторній роботі використовується програмований мікропроцесорний контролер «Електроніка МС2702» (К1-20). Реальним об'єктом управління є система “двигун-генератор”.
Мета роботи – вивчити склад лабораторного стенда і функціонування вхідних до нього блоків і вузлів; досліджувати особливості організації зв'язку мікропроцесорної системи, побудованої на основі контролера К1-20, із реальним об'єктом управління.
У результаті проведення лабораторної роботи студенти повинні
знати: побудову лабораторного стенда; режими, особливості роботи і програмування пристрою введення-виводу контролера К1-20 при управлінні реальним об'єктом; формування сигналів обміну для управління роботою реальних об'єктів;
вміти: здійснювати за допомогою мікропроцесорного контролера запуск реального об'єкта управління, задавати різні режими його роботи і визначати значення режимних параметрів, автоматизувати зняття реальних характеристик об'єкта управління.
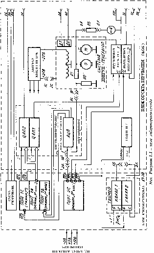
1 Загальні відомості про лабораторний стенд
Лабораторний стенд являє собою настільну конструкцію, яка містить корпус, закріплений на дерев'яній підставці, що виступає з-під дна корпусу. Усередині корпусу є направляючі, які служать для установки трьох блоків. У нижньому блоці розташовується програмовний універсальний контролер «Електроніка МС2702» (Мікроконтролер К1-20). Діалог із контролером здійснюється за допомогою пульта управління, закріпленого на виступаючій підставці. У неробочому стані пульт управління закривається металевим кожухом.
Живлення мікропроцесорного контролера К1-20 здійснюється напругами 5, 12 і -5 В, одержуваними з блока живлення, розташованого у верхній секції корпусу. Структурна схема стенда подана на рисунку 1.1.
У середній секції корпуса розташований блок об'єкта керування (БОК). До складу цього блока входять (див. рисунок 1.1): реальний об'єкт управління, що являє собою систему «двигун-генератор» і складений із двох електромашин типу СЛ-329; плата перетворювачів, що містить два перетворювача ЦАП1 та ЦАП2 і один перетворювач АЦП; два підсилювачі потужності з цифровим управлінням полярності вихідної напруги; електронний годинник; стрілочний індикатор напруги; джерело живлення, що живить обмотки збудження електричних машин і всі електронні схеми управління БОК.
З метою розширення функціональних можливостей блока в нього вводяться датчик швидкості/положення, а також механічна система позиціонування.
На задній панелі БОК розміщені 3 сигнальних розняття, тумблер вмикання мережі, мережне рознімання, тримач запобіжника і розетка мережної напруги, до якої може підмикатися блок живлення верхньої секції корпусу.
На сигнальне розняття Х2.1 подані виводи вузлів блока БОК (див. рисунок 1.1), комутуючи які, можна задавати різні конфігурації досліджуваних схем. Необхідна для конкретної лабораторної роботи або циклу робіт комутація сигналів здійснюється за допомогою розняття-вилки з напаяними перемичками, що відіграє роль ключа. На рисунку 1.1 показані п'ять перемичок між контактами 1Б і 2Б, 1А і 2А, 8С і 9С, 5А і 6А, 1С і 2С рознімання ключа, які задають конфігурацію схеми, досліджуваної в циклі лабораторних робіт.
Через сигнальні розняття Х2.2 і Х2.3 здійснюється обмін інформацією між блоками мікроконтролера й об'єкта управління, а також зв'язок із зовнішніми пристроями.
2 Опис досліджуваної схеми
У даній лабораторній роботі використовується частина блока БОК, що включає ЦАП1, підсилювач потужності 1 (ПП1), систему «двигун-генератор», АЦП і стрілочний індикатор напруги.
На інформаційні входи ЦАП1 надходять інвертовані сигнали з виходів порту 1А контролера; прийом інформації в ЦАП1 відбувається по перепаду «0/1» на виході синхронізації, що підімкнений до інверсного виходу 4-го розряду порту 1С. Аналоговий вихід ЦАП1 з'єднаний із входом ПП1.
Функціональна схема ЦАП наведена на рисунку 1.2.
До складу схеми входять 8-розрядний регістр для збереження вхідного коду ЦАП (реалізований на мікросхемі К155ИР13), резистивна матриця R-2R, струмові ключі К0-К7 (матриця і ключі реалізовані на мікросхемі К572ПА1), операційний підсилювач ОП (реалізований на мікросхемі К140УД6), джерело опорної напруги – U0 (на рисунку не показано). Схема ЦАП використовує принцип порозрядного зважування струмів. При надходженні на вхід одного з ключів Кi напруги високого рівня з виходу регістра (Qi = 1) струм відповідної гілки резистивної матриці надходить на вихід 1,
а
при надходженні напруги низького рівня
(Qi =
0) – на вихід
2. Двійковий закон розподілу струмів у
гілках двійкової матриці дотримується
при рівності
потенціалів виходів 1 і 2. Це забезпечується
підімкненням виходу 1 до інвертувального
входу ("віртуальна земля") ОП,
охопленому глибоким негативним зворотним
зв'язком; вихід 2 підмикається безпосередньо
до “землі” і неінвертувального входу
ОП. При цьому напруга на виході ОП
пропорційна значенню струму на виході
1. Оскільки опір резистора зворотного
зв'язку дорівнює базовому опору
резистивної матриці, то розмір вихідної
напруги ЦАП1 визначається за формулою
, де N – значення коду, записаного в
регістрі RG.
ПП1
забезпечує посилення сигналу ЦАП1 по
потужності і по напрузі (максимальному
коду ЦАП1 – FF(16)
= 255(10)
відповідає на виході ПП1 номінальна
напруга якірної обмотки електричної
машини СЛ-329, що дорівнює 24 В). Знак
вихідної напруги ПП1 визначається
значенням сигналу на інверсному виході
1-го розряду порту 2С. Якщо сигнал
,
то напруга на виході ПП1 негативна; якщо
сигнал
,
то напруга на виході ПП1 позитивна.
Вихідна напруга ПП1 надходить на якірну
обмотку двигуна М СДГ.
СДГ містить механічно зв'язані між собою двигун М і генератор G. Обмотки збудження обох машин заживлені постійною напругою – 27 В (двигун) і 27 В (генератор). Швидкість обертання двигуна задається кодокерованою напругою з виходу ПП1, що живить якірну обмотку двигуна. Вихідна напруга генератора визначається швидкістю обертання двигуна. При цьому позитивній напрузі на якорі двигуна відповідає негативна напруга на виході генератора і, навпаки, негативній напрузі на якорі двигуна відповідає позитивна напруга на виході генератора. Вихідна напруга генератора через дільник R1, R2 надходить на вхід АЦП, а через обмежувальний резистор R3 – на стрілочний індикатор. Дільник R1, R2 забезпечує приведення вихідної напруги генератора до вхідної шкали АЦП (0 – 10 В), а резистор R3 обмежує максимальний струм через індикатор на рівні 5 мА. У цілому в даній лабораторній роботі СДГ розглядається як об'єкт управління, вхідним сигналом якого є напруга на якірній обмотці двигуна, а вихідним – напруга виходу дільника R1, R2. З теорії електричних машин відомо, що статична характеристика такої системи являє собою лінійну залежність.
АЦП
забезпечує перетворення напруги з
виходу СДГ у цифровий 8-розрядний код,
що надходить на інверсні входи порту
1В контролера. Слід враховувати, що АЦП
перетворює тільки позитивну напругу
генератора, що виникає, відповідно до
вищесказаного, при
.
Якщо ж
,
напруга на виході генератора негативна
і показання АЦП тотожно дорівнюють
нулю. Запуск АЦП здійснюється негативним
імпульсом «початок виміру» (тривалістю
не менше, ніж 0,1 мкс), вироблюваним на
інверсному виході 0-го розряду порту
2С.
Функціональна схема АЦП наведена на рисунку 1.3.
До складу схеми входять регістр послідовних наближень RG (реалізований на мікросхемі К155ИР17), резистивна матриця R-2R із струмовими ключами (на мікросхемі К572ПА1), компаратор (на мікросхемі К554СА3), буферний повторювач напруги (на мікросхемі К140УД6), формувач імпульсів F, джерело опорної напруги - U0 і генератор тактових імпульсів ƒ т .
Схема АЦП використовує принцип послідовних наближень (порозрядного зрівноважування). При надходженні імпульсу «початок виміру» на вхід S регістра RG регістр послідовних наближень встановлюється в початковий стан: логічна “1” у старшому розряді (Q7) і логічні ”0” – в інших розрядах. Компаратор порівнює струми, що надходять на його інверсний вхід із виходу 1 схеми # / ∩ і з виходу повторювача напруги через струмозадаючий резистор R0. Залежно від результатів порівняння логічна “1” у старшому розряді зберігається або скидається, після чого встановлюється логічна “1” у наступному молодшому (Q6) розряді RG. Описаний цикл порівняння повторюється 8 разів. У результаті на виході RG формується 8-розрядний двійковий код, що є цифровим еквівалентом вхідної напруги UАЦП. Робота АЦП тактується генератором імпульсів частоти ƒ т . По закінченні перетворення на виході С0 регістра RG з'являється перепад “1/0”, що перетворюється формувачем F в імпульс “кінець виміру” позитивної полярності, який надходить на інверсний вхід 2-го розряду порту 1С.
Таким чином, у даній лабораторній роботі зв'язок між об'єктом управління і контролером здійснюється через порти першого і другого інтерфейсних елементів. Нагадаємо, що для мікроЕОМ мікросхема КР580ИК55 представляється у вигляді чотирьох зовнішніх пристроїв, тобто звертаються до неї за допомогою команд (IN, OUT) введення-виводу за такими адресами:
I інтерфейс
Порт 1А – F4
Порт 1В – F5
Порт 1C – F6
Регістр керуючого слова (РКС) – F7
II інтерфейс
Порт 2А – F0
Порт 2В – F1
Порт 2C – F2
РКС – F3
Відповідно до викладеного опису режими роботи портів такі:
I інтерфейс
Порт 1А – режим ”1”, на вивід
Порт 1В – режим ”1”, на введення
Порт 1C – розряди 0 – 3, 6, 7 використовуються для
передачі сигналів управління портами А і В;
розряди 4, 5 використовуються на вивід.
Необхідно врахувати, що для звернення до розрядів 4 і 5 у цьому випадку можна використовувати тільки керуюче слово установки-скидання регістрів порту 1С.
II інтерфейс
Порт 2А – режим “0”, на вивід
Порт 2В – режим “0”, на введення
Порт 2C – розряди 4 – 7, на введення;
розряди 0 – 3, на вивід.
(Порти 2А, 2В і розряди 4 – 7 порту 2С у лабораторній роботі не використовуються, однак при програмуванні 2-го інтерфейсу режими цих портів обов'язково задаються відповідно до вищевказаного).
Наведені комбінації режимів задаються шляхом запису керуючого слова за адресою РКС відповідного інтерфейсу. Формат керуючого слова для виборів режимів поданий на рисунку 1.4.
Для установки і скидання окремих розрядів порту С використовується формат керуючого слова, наведений на рисунку 1.5.
