- •7. Привести основные методы определения поверхностного натяжения жидкостей. В чем их суть?
- •9. Какие методы определения плотности и поверхностного натяжения жидкостей используются в работе?
- •10. Какова цель работы?
- •11. Какие меры техники безопасности нужно соблюдать при выполнении работы?
- •Практическая часть.
- •Определение поверхностного натяжения жидкостей.
- •Расчетные и справочные значения ср и н0с, 298 исследуемых веществ.
МИНИСТЕРСТВО ОБРАЗОВАНИЯ И НАУКИ РФ
Бийский технологический институт (филиал)
федерального государственного бюджетного образовательного учреждения
высшего профессионального образования
«Алтайский государственный технологический университет им. И.И. Ползунова»
(БТИ АлтГТУ)
Кафедра ОХЭТ
Лабораторная работа № 2
по предмету
“Физическая и коллоидная химия”
Поверхностное натяжение жидкостей. Парахор.
Выполнил: Поломошнов Н.С.
Студент гр. ХТПК-41
Проверил: Сакович. Г.Г
Доц. К.Н.
Бийск 2016
Цель работы: в работе следует ознакомиться с основными причинами возникновения поверхностной энергии жидкостей, методикой определения поверхностного натяжения и плотности, рассчитывать парахор и делать выводы о структуре вещества по парахору. Экспериментальное определение парахора основано на измерении поверхностного натяжения и плотности жидкости. Обе величины должны быть найдены при одной и той же температуре.
Приборы и реактивы: органические жидкости (пропиловый, бутиловый, амиловый спирты или другие вещества), вода дистиллированная, вата, фильтровальная бумага, установка для измерения поверхностного натяжения, пикнометр объемом 25–50 см3, пипетка, весы технические, весы аналитические, разновесы для взвешивания массы.
Теория
1) Молекулы веществ находятся в сложном взаимодействии из-за действующих между ними сил притяжения и отталкивания.
Природа сил притяжения зависит от строения молекул и их электрических свойств. Энергия межмолекулярных взаимодействий определяется дипольными моментами, поляризуемостью и потенциалами ионизации молекул.
2) Взаимодействие между полярными молекулами называют ориентационным взаимодействием. Оно осуществляется при определенной ориентации молекул (рисунок 1).
где µ1 и µ2 – дипольные моменты (электрические моменты диполей) взаимодействующих молекул, Кл⋅ м;
r – расстояние между молекулами, м;
знак минус означает, что энергия при взаимодействии выделяется.
Ориентационное взаимодействие зависит от температуры. С повышением температуры тепловое, хаотическое движение молекул существенно уменьшает возможность определенной ориентации молекул и это учитывает уравнение
3)Неполярные молекулы ряда веществ могут сравнительно легко поляризоваться под действием соседних молекул или ионов, в особенности в моменты сближения между ними. Взаимодействие возникающих при этом диполей приводит к взаимному притяжению молекул. Такое взаимодействие называется индукционным.
4) Согласно квантовой механики, из-за движения в атомах и молекулах электронов возникают мгновенные диполи, которые тоже вызывают взаимное притяжение молекул. Взаимодействие мгновенных диполей называют дисперсионным.
5) Между поверхностным натяжением, плотностями жидкости и пара, находящимися в равновесии при данной температуре, установлена зависимость
σ = К (dЖ − dП) 4,
где dЖ и dП – плотности жидкости и насыщенного пара, г/см3;
К – коэффициент пропорциональности, зависящий от свойств вещества.
Приведенное уравнение можно представить в виде
6) Парахор является эмпирической функцией, выражающей связь между молярной массой, плотностью и поверхностным натяжением ассоциированной индивидуальной жидкости. Он используется для исследования строения молекул органических веществ.
Парахор не зависит от температуры, чувствителен к изменениям в структуре молекулы, в природе химической связи, обладает свойством аддитивности, то есть парахор молекулы равен сумме парахоров атомов, связей и циклов
7. Привести основные методы определения поверхностного натяжения жидкостей. В чем их суть?
1. Метод поднятия жидкости в капиллярах.
В данном методе используются следующие явления. При соприкосновении жидкости с твердым веществом возможны два случая:
а) силы взаимного притяжения между молекулами жидкости больше, чем между молекулами жидкости и частицами твердого вещества. В этом случае жидкость не смачивает твердое вещество, и если в жидкость опустить капилляр из такого материала, поверхность жидкости в таком капилляре (мениск) имеет выпуклую форму;
б) силы взаимного притяжения между молекулами жидкости меньше, чем между молекулами жидкости и частицами твердого вещества. При этом жидкость смачивает твердое вещество, и мениск в капилляре из такого материала имеет вогнутую форму.
2. Метод максимального давления в пузырьке газа (метод продавливания пузырька).
Поверхностное натяжение определяют измерением наибольшего давления в газовых пузырьках, образующихся в жидкости. Для измерений используют капилляр, который погружают вертикально в жидкость так, чтобы его торец только касался поверхности жидкости. Капилляр соединяют с емкостью, заполненной газом. Давление газа измеряют манометром. Если давление газа, подаваемого в капилляр, больше, чем давление над поверхностью жидкости, то на конце его образуется пузырек газа, который увеличивается до некоторого предела, определяемого поверхностным натяжением жидкости. Достигнув предельных размеров, пузырек отрывается от поверхности капилляра, и газ выходит в пространство над жидкостью. В момент отрыва пузырька давление в нем имеет максимальную величину.
9. Какие методы определения плотности и поверхностного натяжения жидкостей используются в работе?
Одним из методов определения плотности жидкости является пикнометрический. При этом используется стеклянный сосуд с меткой определенного объема (25–50 см3) – пикнометр.
Так же в данной работе поверхностное натяжение исследуемой жидкости измеряют методом наибольшего давления газовых пузырьков.
10. Какова цель работы?
Цель работы: в работе следует ознакомиться с основными причинами возникновения поверхностной энергии жидкостей, методикой определения поверхностного натяжения и плотности, рассчитывать парахор и делать выводы о структуре вещества по парахору. Экспериментальное определение парахора основано на измерении поверхностного натяжения и плотности жидкости. Обе величины должны быть найдены при одной и той же температуре.
11. Какие меры техники безопасности нужно соблюдать при выполнении работы?
Перед выполнением работы необходимо изучить методические рекомендации, усвоить цель работы, разобраться с устройством лабораторной установки, порядком проведения экспериментов. Приступать к работе можно только в хлопчатобумажных халатах и с разрешения преподавателя или инженера (лаборанта) лаборатории. В лабораторной работе используются органические летучие жидкости, их растворы, стеклянная посуда, технические и аналитические весы, которые подключаются к сети электрического тока. Поэтому необходимо соблюдать меры безопасной работы с химреактивами. Во время проведения работы следует избегать попадания жидкостей на открытые участки кожи. Если это случилось, то пораженное место сначала промыть обильным количеством воды, а затем водой с мылом. Заполнение пикнометра и пробирки экспериментальной установки исследуемой жидкостью, удаление жидкости из пробирки проводить в вытяжном шкафу с помощью пипетки, аккуратно, избегая разлива жидкости. Пролитую жидкость собирать ватой или хлопчатобумажной тканью. Материалы с жидкостью помещать в эксикатор для отходов. При сильном запахе от реактивов включить вытяжную вентиляцию. Обращаться со стеклянным пикнометром и емкостями с жидкостями аккуратно, чтобы не разбить их. При установке в пробирку трубки с капилляром и отсоединении её от пробирки не создавать больших усилий, не трогать стеклянные трубки установки, аккуратно открывать и закрывать краны. Перед подключением к электрической сети весов убедиться в исправности вилок включения, розетки, токоподводящих проводов. В случае обнаружения неисправностей сообщить о них преподавателю или инженеру (лаборанту). Работать с весами очень аккуратно. Плавно включать и выключать, не допускать резких нагружений и разгружений весов. Выполнять эти операции только при выключенных весах. При выполнении работы в вытяжном шкафу не должно быть посторонних предметов, кроме принадлежностей работы. Во время проведения работы не отвлекаться какими-либо другими делами и посторонними разговорами. После завершения работы отключить от электрической сети технические и аналитические весы, слить исследуемые вещества в емкости для хранения, сделать уборку рабочего места и сдать его инженеру или преподавателю. Вымыть руки водой с мылом.
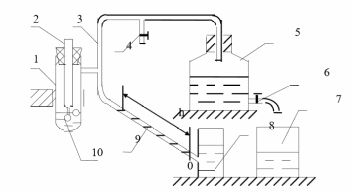
Поверхностное натяжение исследуемой жидкости измеряют методом наибольшего давления газовых пузырьков. Схема экспериментальной установки приведена на рисунке 4.
Она состоит из стеклянного сосуда (пробирки) 1, в который установлена трубка 2 с капилляром, герметичного газопровода 3 из стеклянных и резиновых трубок, кранов 4 и 6, аспиратора 5, емкостей 7 и 8, микровакуумметра 9.
В сосуд 1 при проведении экспериментов заливают сначала стандартную, а затем исследуемую жидкость (по заданию преподавателя). Кран 4 служит для соединения газопровода 3 с атмосферой при установке уровня манометрической жидкости в микровакуумметре на нулевую отметку. С помощью крана 6 сливается жидкость из аспиратора 5. Микровакуумметр представляет собой стеклянную трубку со шкалой для отсчета положения столбикаманометрической жидкости. По длине столбика манометрической жидкости в единицах шкалы трубки микровакуумметра определяют давление в измерительной установке.
Рисунок 4 – Схема установки для измерений
Сосуд 1 может быть помещен в термостат, что позволяет измерять поверхностное натяжение жидкостей при разных температурах.
Перед выполнением измерений сначала нужно подготовить установку для измерений. Для этого установить трубку микровакуумметра приблизительно под углом 30–40° к горизонтальному направлению. Залить в емкость 8 манометрическую жидкость (чистую или подкрашенную воду). Открыть кран 4 (чтобы он соединялся с атмосферой) и изменением уровня манометрической жидкости (с помощью пипетки) установить на ноль микровакуумметр.
Измерения поверхностного натяжения проводить следующим образом.
Залить в сосуд 1 стандартную жидкость так, чтобы конец капилляра трубки 2 касался поверхности жидкости (при плотно закрытой пробке). Недостаток жидкости или её избыток регулировать пипеткой. При этом кран 4 должен быть установлен так, чтобы пространство над жидкостью соединялось с атмосферой. Открыть кран 6 так, чтобы из аспиратора 5 вытекала вода со скоростью не более одной капли за 3–4 с. Записать максимальное показание микровакуумметром. Чем больше разряжение, тем больше длина столба манометрической жидкости в трубке микровакуумметра. При измерениях со стандартной жидкостью записать 3–5 максимальных показаний микровакуумметра h0.
Закрыть кран 6 аспиратора 5, аккуратно отсоединить трубку с капилляром от сосуда 1. После этого удалить стандартную жидкость из сосу- да 1 пипеткой, высушить его с помощью фильтровальной бумаги и залить в него исследуемую жидкость. Соблюдая все операции опыта, как со стандартной жидкостью, определить 3–5 максимальных показаний микровакуумметра для исследуемой жидкости h. Закончив опыт, опять аккуратно отсоединить трубку 2 с капилляром от сосуда 1, удалить из него исследуемую жидкость с помощью пипетки, сливая ее в емкость для хранения, промыть сосуд 1 и трубку 2 с капилляром.
Атмосферный воздух, имеющий более высокое давление, может поступать через трубку с капилляром в газовое пространство установки. При этом у основания капилляра образуется пузырек воздуха. При достижении в пузырьке воздуха максимального давления он, преодолевая поверхностное натяжение жидкости, отрывается от капилляра и переходит в газовое пространство установки, уменьшая в нем разряжение. Показание микровакуумметра в этот момент резко уменьшается. В момент максимального давления в пузырьке воздуха микровакуумметр имеет максимальное показание. Отсюда следует, что РМАК воздуха в пузырьке (в Па) равно максимальному разряжению в газовом пространстве установки и может быть вычислено по формуле
РМАК = d g h sinα, (7)
где d – плотность манометрической жидкости, г/см3; g – ускорение силы тяжести (g = 9,81), м/с2; h – максимальное показание микровакуумметра, мм; α – угол наклона измерительной трубки микровакуумметра по
отношению к горизонтальному положению.
Из соотношения (7) видно, что величина РМАК пропорциональна длине столба манометрической жидкости микровакуумметра. Поэтому в качестве измеряемой величины можно использовать не РМАК, а максимальную длину подъема манометрической жидкости микровакуумметра в единицах шкалы измерительной трубки.
