- •Загальні методичні вказівки
- •Підвищення точності роботи регуляторів напруги
- •Стійкість роботи регуляторів напруги і способи її підвищення
- •Особливості схем вугільних регуляторів напруження змінного струму
- •Налагодження вугільних регуляторів
- •Вказівки до виконання роботи
- •Завдання до роботи і порядок її виконання
- •Порядок виконання лабораторної роботи
- •Питання для самоперевірки
- •Література: [1, c. 62]; [2, c. 48]; [3, c. 93]; [4, c. 246]; [5, c. 49]; [6, c. 3]; [7, c. 92]; [8, c. 33]; [9, c. 7].
- •Опис лабораторної установки для дослідження дмр-400 ам
- •Завдання до роботи та порядок її виконання
- •Питання для самоперевірки
- •Завдання до роботи і порядок її виконання
- •Питання для самоперевірки
- •Лабораторна робота №4 вивчення та дослiдження систем автоматичного регулювання напруги та частоти авiацiйних електромашинних перетворювачiв типу пт в статичних режимах Мета роботи
- •Загальні теоретичнi вiдомостi
- •Перетворювач пт-1000
- •Робочою точкою магнітного підсилювача при номінальній частоті є точка а (див. Рис. 4.2), де Iуо є струм в керуючій обмотці електродвигуна.
- •Завдання до роботи та порядок її виконання
- •Питання для самоперевірки
- •Системи керування і автоматичної стабілізації напруги перетворювача по - 500.
- •Завдання до роботи та порядок її виконання Вказівки до виконання
- •Завдання до роботи
- •Питання для самоперевірки
- •Завдання до роботи та порядок її виконання
- •Питання для самоперевірки
- •Лабораторна робота № 7 вивчення і дослідження статичних трьохфазних перетворювачів та трансформаторно-випрямлюючих блоків твб Мета роботи
- •Загальні теоретичні відомості
- •Робота твб на повітряних суднах
- •Коротка характеристика твб
- •Технічні дані
- •Статичні перетворювачі постійного струму в змінний
- •Завдання до роботи та порядок її виконання
- •Завдання для роботи
- •Порядок настройки осцилографа
- •Визначення розмаху сигналу, що досліджується
- •Вимірювання тимчасових інтервалів перехідних процесів
- •Дослідження перетворювача птс-250.
- •Питання для самоперевірки
- •Мета роботи
- •Система електропостачання 200/115 в (основні дані)
- •Розподільча мережа
- •Керування і індикація
- •Назва параметрів Значення параметра
- •Підготовка системи до польоту
- •Виконання лабораторної роботи
- •Підключення аеродромного електроживлення
- •Вмикання бортового електроживлення
- •Експлуатація системи при запуску авіадвигунів
- •Експлуатація в польоті
- •Електропостачання літака ан-74 змінним трифазним струмом 36в Загальні теоретичні відомості
- •Джерела електроенергії
- •Керування перетворювачем 36 в
- •Керування трансформаторами 36 в
- •Завдання до роботи і порядок її виконання
- •Система електропостачання 27 в Загальні теоретичні відомості
- •До складу системи електропостачання входять джерела електроенергії і силова розподільча мережа.
- •Розподільча мережа
- •Завдання до роботи і порядок її виконання
- •Підключення до мережі випрямляючих пристроїв
- •Список літератури
Загальні методичні вказівки
Лабораторні роботи підготовлено згідно з програмою курсу “Електропостачання літальних апаратів” для студентів спеціальності 8.100107 “Обладнання повітряних суден”.
Мета лабораторних робіт – закріплення теоретичних знань студентів, вдосконалення навичок дослідження фізичних процесів, що супроводжують виробництво та споживання електроенергії на борту літальних апаратів, засвоєння методів добору елементів електричних мереж та розрахунку їх параметрів.
Роботи виконуються в три етапи. На першому підготовчому етапі, який передує роботі в лабораторії, студент повинен ознайомитись з метою роботи; за допомогою літератури вивчити теоретичні аспекти роботи; відповісти на частину контрольних запитань; підготувати протокол лабораторної роботи, в якому вказати мету роботи, головні етапи завдання, принципову схему стенду (в спрощеному вигляді), приділивши увагу регулюючим органам, таблицю для запису результатів дослідження.
На другому етапі, беспосередньо в лабораторії, необхідно ознайомитись зі стендом, знайти розташування органів управління і з’ясувати послідовність оперування ними, підготувати схему досліду. Після перевірки виконаної роботи викладачем та його вказівок дозволяється розпочати досліди. Протягом досліджень, занотовуючи отримані результати, необхідно одночасно аналізувати їх з метою запобігання похибок, які можуть виникнути за рахунок недосконалості досліду або відмов стенду.
На завершальному етапі роботи необхідно провести обчиснення, накреслити графіки та діаграми, порівняти результати дослідів з теоретичними розрахунками і зробити висновки відносно досліджених процесів, занотувати їх у звіт роботи. Дати відповідь на контрольні запитання і захистити роботу перед викладачем.
До виконання лабораторної роботи допускаються лише підготовлені студенти, які виконали перший етап запланованої роботи і мають повністю оформлену попередню роботу.
ЛАБОРАТОРНА РОБОТА № 1
ВИВЧЕННЯ І ДОСЛІДЖЕННЯ ПРОЦЕСІВ АВТОМАТИЧНОГО РЕГУЛЮВАННЯ НАПРУГИ АВІАЦІЙНИХ ГЕНЕРАТОРІВ. ДОСЛІДЖЕННЯ СТАТИЧНИХ І ДИНАМІЧНИХ ВЛАСТИВОСТЕЙ ВУГІЛЬНИХ РЕГУЛЯТОРІВ
Мета роботи
1. Вивчення електричних схем і конструкцій вугільних регуляторів напруги.
2. Дослідження статичних і динамічних властивостей системи автоматичного регулювання напруги авіаційних генераторів постійного струму.
Загальні теоретичні відомості
Робота генераторів на літальних апаратах неможлива без регулювання напруги, оскільки в польоті може змінюватись їх навантаження і швидкість обертання привідних пристроїв. У енергосистемах постійного струму на ряду з іншими використовубться вугільні регулятири для стабілізації напруги.
У системах змінного струму, в цей час найбільше визнання знайшли тиристорні і транзисторні регулятори. Для регулювання напруги авіаційних генераторів застосовуються вугільні регулятори типу РН-180, РН-400Б, РН-600Б та інші.
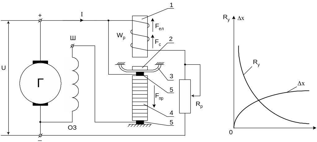
Будь-який вугільний регулятор складається з двох основних вузлів (рис. 1.1): вузла електромагніту та вузла вугільного стовпчика.
З електрокінематичної схеми (рис. 1.1, а) видно, що вузол електромагніту складається з сердечника 1, робочої обмотки WP і якоря 2 з пружиною 3.
У вузол вугільного стовпчика входить вугільний стовп 4 з вугільними контактами 5. Вугільний стовпчик, що складається з тонких шайб рафінованого вугілля, вміщений в струмопровідну трубку запресовану в ребристий корпус. Вугільний стовпчик, сполучений послідовно з обмоткою збудження генератора ОЗ, являє собою виконавчий елемент в системі регулювання напруги.
Робоча обмотка регулятора WP контролює напругу генератора і є чутливим елементом системи.
На рис. 1.1, б показані криві залежності електричного опору вугільного стовпчика (Ry) і величина його деформації (x) від стискаючого зусилля (F).
У області малого тиску (F) нікчемна зміна сили тиску приводить до значної зміни опору вугільного стовпчика і робота регулятора виходить нестійкою. У області великого тиску чутливість регулятора дуже низька. Тому для роботи вугільних регуляторів вибирають середній діапазон зміни тиску на вугільний стовпчик.
а) б)
Рис. 1.1. Принципова схема роботи вугільного регулятора (а) і крива залежності опору і деформації вугільного стовпчика від стискаючого зусилля (б).
У сталому режимі роботи генератора на його клемах підтримується задана напруга, а тягова сила електромагніту урівноважується механічною силою (Fел = Fм). При цьому під механічною силою мають на увазі рівнодіючу сили пружини і сили реакції вугільного стовпчика Fм = Fпр – Fc.
Зміна режиму роботи генератора може привести до збільшення або зменшення напруги на його клемах. Якщо збільшилася напруга, то зростає струм в робочій обмотці регулятора і збільшується тягове посилення електромагніту Fел. Внаслідок цього під дією різниці сил Fел – Fм якір переміщується у бік сердечника електромагніту і зазор між ними меншає. Переміщення якоря спричиняє зменшення тиску на вугільний стовпчик. збільшення його опору, зменшення струму збудження, отже, відбувається повернення напруги генератора до початкового значення.
У сталому режимі роботи генератора сили урівноважаться, якір регулятора займе якесь нове положення при меншому зазорі. Рівновага сил, що виникла характеризується деяким збільшенням електромагнітної і механічної сил.
Основною умовою, що впливає на точність регулювання напруги, є необхідне узгодження механічної і електромагнітної характеристик вугільного регулятора.
Електромагнітною характеристикою називається залежність тягової сили електромагніту Fел від величини зазору між сердечником електромагніта і якорем при постійній величині струму iе в робочій обмотці, тобто Fел = f() при iе = const.
Механічна характеристика являє собою залежність механічної сили Fм від величини зазору: Fм = f().
Звичайно у вугільних регуляторів нахил механічних характеристик декілька більше нахилу електромагнітних (рис. 1.2). У цьому випадку процес регулювання відбувається з позитивним статизмом. При цьому підвищується стійкість паралельної роботи генераторів і рівномірність розподілу навантажень між ними.
Нехай
для прикладу
початковому
сталому режиму роботи
генератора відповідає точка a,
зазор
і напруга
.
Потім сталося
скидання
навантаження і напруга
збільшилась до значення
(точка С). Електромагнітна сила відповідно
зросте і стане більше механічної. За
рахунок
приросту сили електромагніту якір
переміститься у бік зменшення зазору,
опір вугільного стовпчика збільшиться,
струм
збудження і напруга
поменшають.
Якір
у бік сердечника
буде переміщатися доти, поки
тягове зусилля електромагніту не стане
рівним механічній силі, діючої
на якір. У точці b
система прийде в рівновагу. Однак через
точку b
буде проходити
електромагнітна крива, відповідна
більшій
напрузі
.
Таким чином, при вказаному розташуванні електромагнітної і механічної характеристик зменшення навантаження генератора або збільшення швидкості обертання буде приводити до деякого зростання напруги (рис. 1.3). Якщо нахил механічної характеристики буде менше нахилу електромагнітної, то процес регулювання буде з негативним статизмом.
Рис. 1.2. Електромагнітна і механічна характеристики вугільного регулятораю
Рис. 1.3. Зовнішні характеристики генератора.
На рис. 1.3 показані зовнішні характеристики 1 і 2, відповідні процесу регулювання з позитивним і негативним статизмом. У разі збігу механічної і електромагнітної характеристик буде мати місце нестійкий процес регулювання (крива 3, рис. 1.3).
