- •1. Понятие «элемента» аэп. Классификация элементов аэп.
- •2. Характеристика управления сифу при пилообразном опорном напряжении.
- •6. Электромагнитные процессы в якорной цепи двигателя системы электропривода "однофазный управляемый выпрямитель - дпт" в режиме непрерывного тока.
- •4. Схемы силовых цепей системы электропривода "нереверсивный выпрямитель – дпт".
- •5. Эквивалентная электрическая схема замещения с-мы эп "неревер управ выпрямитель - дпт".
- •8. Эл.Маг. Процессы в я.Ц. Двигателя системы эп "неревер полууправвыпрямитель - дпт".
- •7. Характеристика управления вентильного комплекта управляемого выпрямителя в режиме непрерывного тока.
- •9. Реверсирование в системе эп "неревер выпрямитель - дпт".
- •10 . Системы эп «ревер выпрямитель – дпт».
- •11. Совместное управ комплектами тиристоров реверсивного выпрямителя.
- •12.Реверс. Двигателя в системе эп «реверс выпрямитель с раздельным управлением-дпт»
- •13. Система эп «пшиу-дпт»
- •1 4. Электромагнитные процессы в якорной цепи двигателя системы электропривода "нереверсивный одноключевой пшиу - дпт".
- •15. Эл.Маг. Процессы в як.Цепи двигателя системы эп "полумостовой пшиу - дпт".
- •16. Эл.Маг. Процессы в як. Цепи двигателя системы эп «реверсивный пшиу – дпт» с несимметр коммутацией.
- •1 7. Датчики координат автоматизированного электропривода. Структурная схема датчика.
- •18. Датчик тока якоря на основе трансформатора тока в системе «оув – дпт».
- •19. Датчик тока якоря на основе трансформатора тока в системе «трехфазный выпрямитель – двигатель постоянного тока».
- •20. Датчик тока на основе элемента Холла.
- •21. Датчик тока на основе сглаживающего дросселя.
- •22.Датчик тока на основе шунта
- •23. Система эп "двухзвенный преобразователь частоты - асинхронный двигатель с управляемым выпрямителем.
- •24. Система эп "двухзвенный преобразователь частоты с шим - а д".
- •25. Система эп "полупроводниковый преобразователь переменного напряжения - а д".
- •26. Фотоэлектрический преобразователь перемещения.
- •2 7. Система электропривода "бесконтактный двигатель постоянного тока.
- •23 Вращающийся трансформатор
1. Понятие «элемента» аэп. Классификация элементов аэп.
АЭП-электромагнитная система, предназначенная для приведения в движение РО машин и мех-ов и состоящая из электродвигательного преобразовательного и управляющих устройств.
Элемент АЭП- входящие в него устройства, выполняющие функцию управления в соотв. с которой воздействие элемента преобразуется в выходное.
К
лассификация
элементов АЭП: Силовые
элементы-преобразуют, регулируют и
подводят к РО основной поток энергии.
Управляющие
элементы формируют, преобразуют и
подводят сигнал управления к силовым
элементам:
По виду: А)электромашинные Б)электромагнитные В) электрические
Группы: 1)Элементы систем управления полупроводник. Приборами
2)Элементы системы автоматического управления
По функциональному признаку: 1)регуляторы 2) датчики 3) задающие элементы 4)согласующие элементы
Совокупность управляемого преобразователя эл. энергии и эл. двигателя носит название система ЭП
2. Характеристика управления сифу при пилообразном опорном напряжении.
По виду обрабатываемого сигнала СИФУ бывают: А)цифровые Б)аналоговые
Характеристика управления СИФУ при пилообразном напряжении является линейной функцией напряжения управления
Коэффициент передачи СИФУ в данном случае постоянен
3. Х-ка управления СИФУ при косинусоидальном
опорном напряжении.
По виду обрабатываемого сигнала СИФУ бывают: А)цифровые Б)аналоговые
В качестве опорного напряжения в аналоговых СИФУ используется либо пилообразное, либо косинусоидальное опорное напряжение.
Очевидно, что при косинусоидальном опорном напряжении х-ка управления является нелинейной функцией Uупр
Коэффициент передачи СИФУ:
НАПРЯЖЕНИЕ
СМЕЩЕНИЯ - постоянное напряжение,
подаваемое между базой и эмиттером
транзистора и смещающее рабочую точку
на входной характеристике транзистора,
тем самым регулируя режимы усиления
сигнала.
6. Электромагнитные процессы в якорной цепи двигателя системы электропривода "однофазный управляемый выпрямитель - дпт" в режиме непрерывного тока.
– уравнение
Кирхгофа.
m-mc=Jc
F-FC=
m
F-FC=ma
m=
C*IЯ
,
eя=
CW
уравнение связи. WЭМ
=LI2ЯМ
Е
сли
индуктивности недостаточно, то ток
прервется.
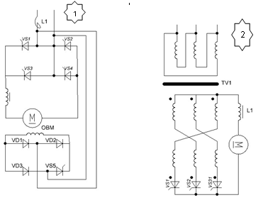
4. Схемы силовых цепей системы электропривода "нереверсивный выпрямитель – дпт".
Н
ереверсивным
наз. выпрямитель, не обеспечивающий
протекание тока по якорю двигателя без
дополнительных переключений.
1,2,3–полностью управляемые.
4,5,6-полууправл. 1,4,5-однофазные, подключаются
к питающей сети только через
токоограничивающий реактор. При
номинальном Uя=110В=>U1ном=220В,
при номинальном Uя=220В=>U1ном=380В.
Схема 2 подключается к сети с помощью
трансформатора TV1.
Схема 3-эл.привод с 3хфазным мостовым
выпрямителем-подключ. к сети через
согласующий трансформатор(или
коммутационный реактор). при номинальном
Uя=220В
или 110В=>через согласующий трансформатор.
При номинальном Uя=440В=>через
коммутационный реактор.
