Управление качеством продукции.
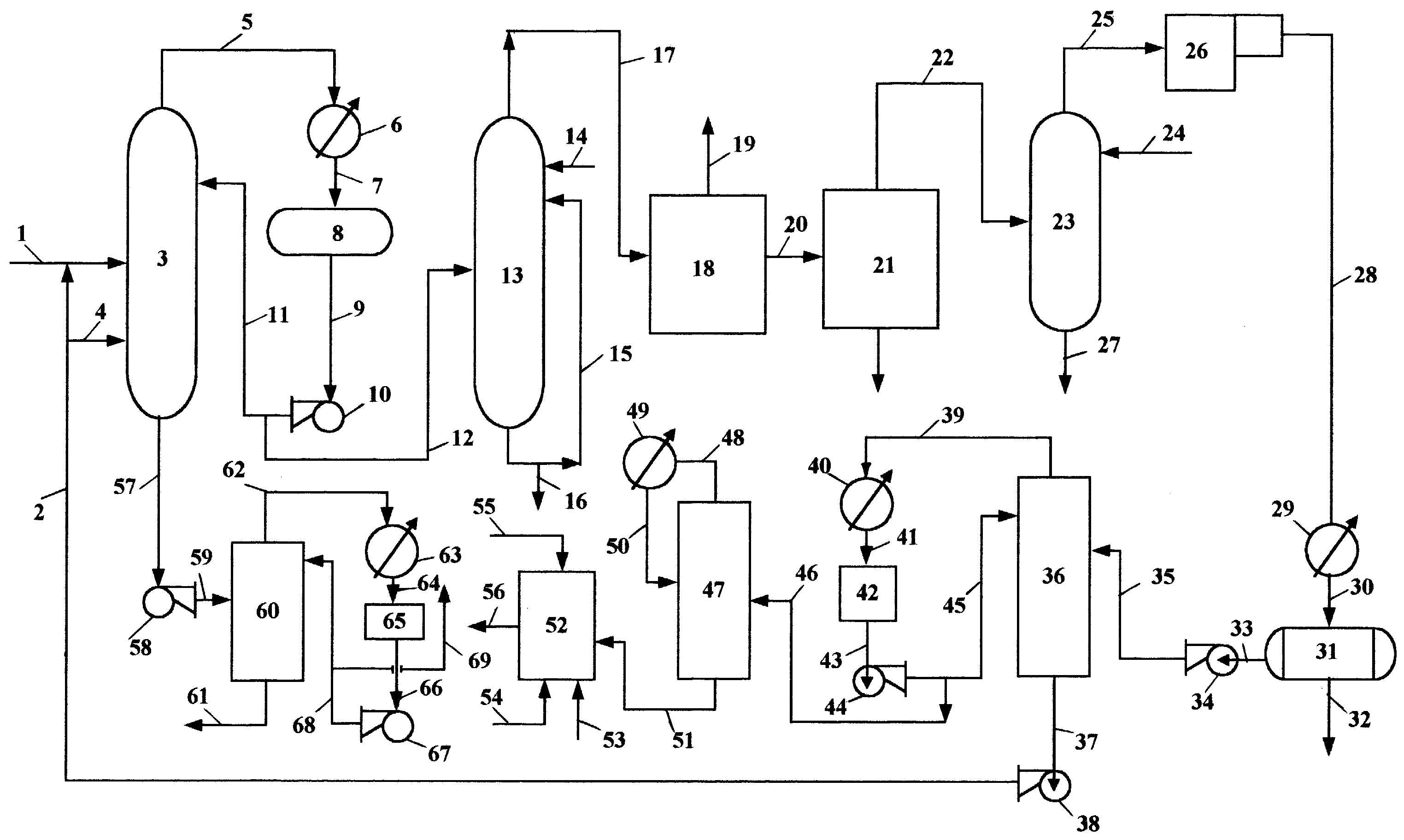
Благодаря второй стадии ректификации осуществляют более глубокую отгонку изобутилена из смеси, что в отличие от известного способа позволяет уменьшить удельный расход изобутилена, а также энергетические затраты. Для исключения же возможности увеличения уровня микропримесей в изобутилене-ректификате изобутилен, отогнанный во второй стадии ректификации, направляют в качестве исходной изобутиленсодержащей фракции по линии 3 в колонну 2, предназначенную для отделения исходной изобутиленсодержащей фракции от тяжелокипящих углеводородов, и далее на гидратацию изобутилена в триметилкарбинол, и/или подают не в колонну 2, а по линии 58 на получение органических продуктов, например 4,4-диметил-1,3-диоксана, используемого для производства изопрена, направляемого частично на синтез бутилкаучука или метилтретбутилового эфира, применяемого в качестве добавки к моторным топливам.
Основные правила безопасного ведения процесса
Процесс осуществляется по непрерывной схеме в герметичных аппаратах. Все основные аппараты, кроме компрессорного и насосного оборудования, располагаются на открытой площадке.
Управление технологическим процессом осуществляется автоматически и дистанционно с помощью пневматических регуляторов, расположенных на щите в ЦПУ.
Скорость движения продуктов в аппаратах и трубопроводах не должна превышать значений, предусмотренных проектом.
Для защиты от поражения электрическим током в объекте применяется дистанционное управление электрооборудованием, заземление, не используются открытые токоведущие части.
Вывод
Бутилкаучук – важный материал, который используется для изготовления различных резиновых и других материалов в автомобильной, химической и других видах промышленности. Он обладает важными свойствами, устойчивостью к различным разрушительным факторам и превосходит в этом даже натуральный каучук.
Способ получения бутилкаучука
Список литературы
1. Полимеры: Пер. с англ./ В. Р. Говарикер, Н. В. Висванатхан, Дж. Шридхар; Предисл. В. А. Кабанова. – М.: Наука, 1990. – 396 с.
2. Паушкин Я. М., Адельсон С. В., Вишнякова Т. П. Технология нефтехимического синтеза. М., 1973. – 448 с.;
3. Юкельсон И. И. Технология основного органического синтеза. М., «Химия», 1968.
4. Синтетический каучук: учеб. пособие / под ред. И.В. Гармонова. -Л.: Химия, 1983.- 560с.
