- •Вопрос 25: Выбор типа мощности двигателей для привода крановых механизмов.
- •Вопрос 26: Автоматизация подъемно-транспортных устройств.
- •Вопрос 27: Приводные характеристики подъёмно-транспортных устройств.
- •Вопрос 28: Электропривод дробилок кормов.
- •Вопрос 29: Электропривод измельчителей кормов.
- •Вопрос 30: Автоматизация процессов приготовления кормов.
- •Вопрос 31: Приводные характеристики кормоприготовительных машин.
- •Вопрос 32:
Вопрос 25: Выбор типа мощности двигателей для привода крановых механизмов.
При выборе электропривода крановых механизмов необходимо знать:
-грузоподъемность,
-скорость движения,
-число включений в час и продолжительность включений,
-требуемая жесткость механической характеристики.
Мощность двигателя при подъёме груза определяется по соотношению:
В режиме спуска мощность двигателя равна разности мощностей трения Ртр и Ргр развиваемой силой тяжести груза.
При Ргр> Ртр двигатель работает в тормозном режиме
Для горизонтального перемещения в статическом режиме работы мощность двигателя будет равна:
Где: µ - коэффициент трения скольжения,
r – радиус шейки оси колеса,
f – коэффициент качения,
R – радиус колеса,
m1 – масса передвигающегося колеса,
k – коэффициент, учитывающий трение реборд колес о рельсы.
Двигатель выбранный по статической нагрузке проверяют по дополнительным значениям ускорений.
Фактическое ускорение грузов определяют из уравнения движения привода:
Где а – не должно превышать 0,2…0,5 м/с2,
Fдв.п. – максимальное усилие двигателя, развиваемое при пуске [Н],
Fc – сила тягового сопротивления [Н],
mε – ускоренная масса.
Мощность ЭД для подъёмного механизма выбирают в каталоге с учетом эквивалентной мощности:
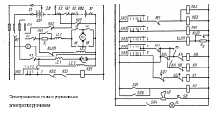
Вопрос 26: Автоматизация подъемно-транспортных устройств.
Особенности автоматизации крановых механизмов:
-механизмы подъема и перемещения снабжаются конечными выключателями;
-схема управления и электродвигатели защищаются от коротких -замыканий и перегрузок больших 200%;
-схема должна иметь нулевую защиту;
-все крановые механизмы должны быть снабжены тормозами.
Конечные выключатели ограничивают ход захватывающего устройства вверх, и передвижение моста и тележки в обе стороны.
Для защиты от перегрузок могут быть использованы максимальные токовые реле. Тепловая защита двигателей крановых установок не предусматривается, так как электродвигатели работают в повторно-кратковременном режиме со значительными перегрузками, при которых возможно ложное срабатывание тепловых реле.
подъемные механизмы снабжаются автоматическими тормозами закрытого типа действующими при отключении питания.
Вопрос 27: Приводные характеристики подъёмно-транспортных устройств.
Мм= Мм0+(Ммн – Мм0 )·(ωм/ ωмн)х,
х=0, поэтому
Мм=Ммн
Н
агрузочные
характеристики транспортеров
Для транспортеров FJ=5.
Вопрос 28: Электропривод дробилок кормов.
Мощность двигателя для привода универсальных дробилок в кВт определяются из соотношения.
P=Pи+Рц+Рх Р=k∙AQ/ηп
Где: Ри – мощность на измельчение продукции
Рц – мощность на циркуляцию продукции
Рх – мощность холостого хода
k=1,1…1,2
Удельная энергия на измельчение 1кг материала в кДж/кг
А=k2∙k3∙(k4lgλ3+k5(λ-1))
k2 – коэффициент зависящий от влажности зерна
k3 – коэффициент учитывающий физико-механические свойства зерна
k4 – коэффициент характеризующий работу на деформацию зерна до предела текучести
k5 – коэффициент характеризующий работу на разрушение зерна.
В том случае если влажность зерна отличается от 14% коэффициент k2 определяются по соотношению:
k2=1+ k6(W-14)
k6=0,06…0,075
Мс – момент сопротивления дробилки
Мд – момент двигателя
Привод дробилки характеризуется работой в длительном режиме, с резко переменной нагрузкой.
Для выравнивания нагрузки используются ремённая передача
