 
        
        - •Лабораторне заняття 7. Крапельне зрошення. Технологічні обладнання вузлів розчинів і системи крапельного зрошення.
- •3.3. Автоматизований дозатор мінеральних добрив
- •3.4. Системи краплинного поливу
- •3.6. Крапельниці фірми „Нетафім”
- •Лабораторне заняття 8. Критерії вибору малооб’ємних технологій. Лабораторне заняття 9. Удобрення огірка. – 2 год.
Лабораторне заняття 7. Крапельне зрошення. Технологічні обладнання вузлів розчинів і системи крапельного зрошення.
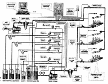
Система крапельного зрошення передбачається в теплиці для подачі в кореневмісну зону дозованих обсягів води або розчинів мінеральних добрив (рис. 2.6).
 
Рис. 2.6. Схема системи крапельного зрошення теплиці площею 1 га.
Система включає в себе розчинний вузол, трубопроводи з крапельницями, необхідну запірну арматуру. При будівництві теплиці в складі блоку споруд один розчинний вузол обслуговує кілька теплиць загальною площею до 2-3 га.
Розміщення розчинних вузлів передбачено в з’єднувальному коридорі.
Продуктивність кожного розчинного вузла - до 60 м3/год.
Система крапельного зрошення в теплиці являє собою 2 клапанні секції по 0,5 га. Кожна секція обслуговується одним електромагнітним клапаном. Одночасно від розчинного вузла може працювати, кілька клапанних секцій.
Продуктивність крапельниці - 2-3 л / год.
Інтервал між крапельницями визначається технологією.
Вузли попереднього приготування маткових розчинів (російська компанія «фіто»)
Провідна російська компанія «ФІТО» виробляє вузли розчинів і системи краплинного зрошування для промислових теплиць, сучасне іригаційне устаткування для малооб'ємних технологій, салатних ліній, проточних і вузькостелажних культур, а також устаткування для зрошування на грунтах.
Вузли попереднього приготування маткових розчинів призначені для ретельного змішування з водою мінеральних добрив, незалежно від їх якості, і фільтрації маткового розчину.
 
Принцип роботи
Баки заповнюються водою, засипаються мінеральні добривава у необхідній кількості. Потім включаються мотор-редуктори з перемішуючими лопатями. Після повного розмішування розчин перекачується спеціальними насосами через пластинчасті фільтри (130 мкм) в баки готових маткових розчинів РУ. Цей вузол забезпечує повне розчинення мінеральних добрив у воді, з наступною фільтрацією і перекачуванням готового маточногорозчину в баки вузла розчинів. Всі елементи вузла, включаючи спеціальний перекачуючий насос й лопати мішалки, виконані з матеріалів, які не піддаються корозії.
Додатково поставляються вузли фільтрації поливної води з використанням піщано-гравійних фільтрів.
Структурна схема вузла розчинів для краплинного поливу
У даному вузлі (мал. 3.1) поживний розчин готується в баку змішувача. Дозуюча система автоматично починає працювати при включенні насоса поливу. Частина робочого розчину, що подається насосом в зрошувальну мережу, під тиском поступає в єжекційні насоси. У єжекційнму насосі вода з високою швидкістю виходить з сопла і потрапляє в камеру змішувача. При цьому в камері змішувача тиск рідини стає менше атмосферного і в єжектор через електромагнітний кран починає поступати концентрований матковий розчин. З єжектора вода з розчиненими в ній добривами поступає в бак змішувача. Концентрація розчину оцінюється датчиком електропроводімості (ЄС), встановленим безпосередньо у вихідного отвору бака змішувача. Коли концентрація поживного розчину істотно менше заданої, електромагнітні крани відкриті постійно, і концентрація в баку швидко росте. У міру наближення концентрації розчину до потрібної крани переводяться в імпульсний режим, при якому тривалість імпульсу відкриття пропорційна розузгодженню. Якщо зміряна концентрація поживного розчину перевищує завдання, то комп'ютер відкриває клапан, через який в бак змішувача поступає вода. При проведенні поливу комп'ютер стежить за рівнем розчину в баку змішувача за допомогою трьох датчиків рівня - верхнього, нижнього і контрольного.
 
	 
Якщо рівень води в баку опускається нижче за нижній датчик, то відкривається клапан подачі води. Якщо вода не поступає в бак то через тимчасову затримку аварії води мікрокомп'ютер відключає насос поливу, закриває клапани, припиняє відлік часу роботи клапана і виробляє сигнал аварії до тих пір, поки знову не з'явиться вода. Проходячи через насос і фільтр, готовий поживний розчин поступає в магістральний трубопровід і далі в зрошувальну мережу. За допомогою датчиків, встановлених у відведенні від трубопроводу готового розчину, проводиться вимірювання рН і додаткове контрольне вимірювання провідності (ЕСк) поживного розчину.
